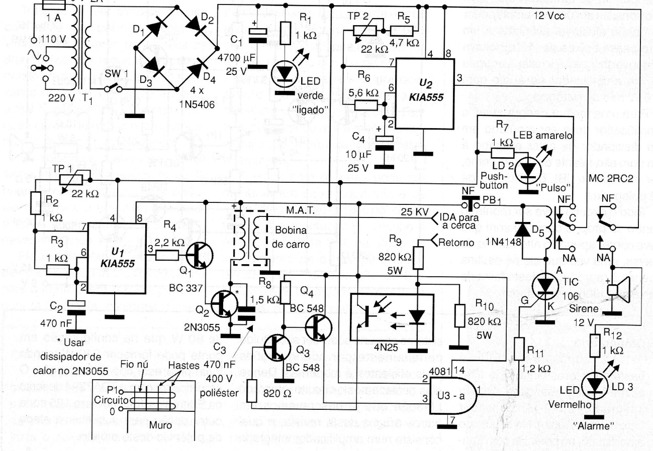
Although this version of electric fence is quite sophisticated due to the number of components it uses and the use of a monitoring system, the design can be easily changed according to the needs of the reader. We always remember that in this type of project the most critical point is the isolation of the power grid circuit since this involves security. The circuit must shock, but it must not kill and direct contact with the power grid is extremely dangerous.




