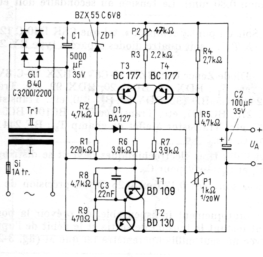
This variable power supply circuit was found in a German publication from the 1980s. The circuit is still viable and the most difficult to obtain transistors can be replaced by more common equivalents. The power transistor must have a good heat sink. The 22 V x 2 A transformer.




