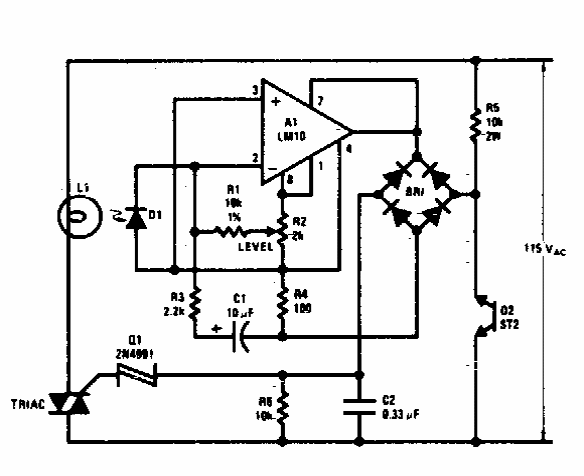
Found in documentation from the 70s, this circuit uses components from that time. Some of these components are uncommon today and can be replaced by equivalents.

Found in documentation from the 70s, this circuit uses components from that time. Some of these components are uncommon today and can be replaced by equivalents.
