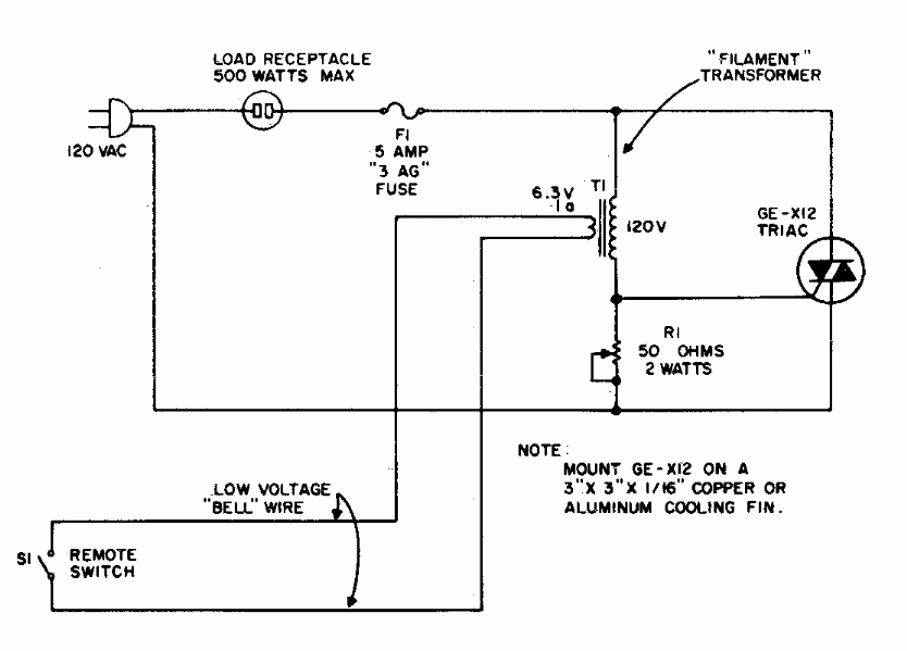
This circuit appears in other points of this section, obtained from the most diverse sources. This is from an American documentation from the 70s. The adjustment pot must be of the wire wound type.
This circuit appears in other points of this section, obtained from the most diverse sources. This is from an American documentation from the 70s. The adjustment pot must be of the wire wound type.