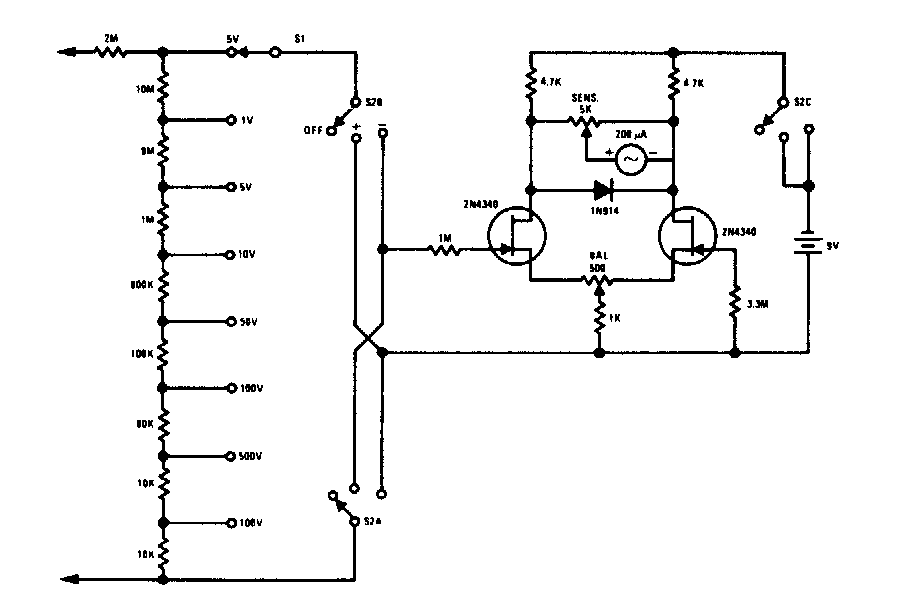
Virtually any FET can be used on this voltmeter found in old documentation. The indicator is a microamper meter 0-100 uA and the accuracy of the circuit depends on the accuracy of the resistors used.
This radio version with a transistor for a crystal phone was found in a Japanese magazine from...
In this circuit of Texas Instruments an incandescent lamp is used as a light source, and lenses are...
This source whose voltage depends only on the zener diode used, can supply currents up to about 3 A....