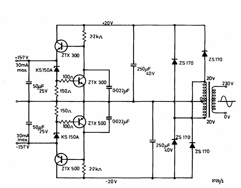
This symmetric 30 mA x 15 V power supply was found in the Ferranti transistor manual from 1974. Transistors are common types at the time.
This old circuit, from a 1992 documentation, was used with tape recorders acting as playback. The...
This band rejector filter, which uses the 741 again, prevents signals of a certain frequency, in...
This circuit was obtained in an old publication. The FET can also be the BF245. The potentiometers can be...