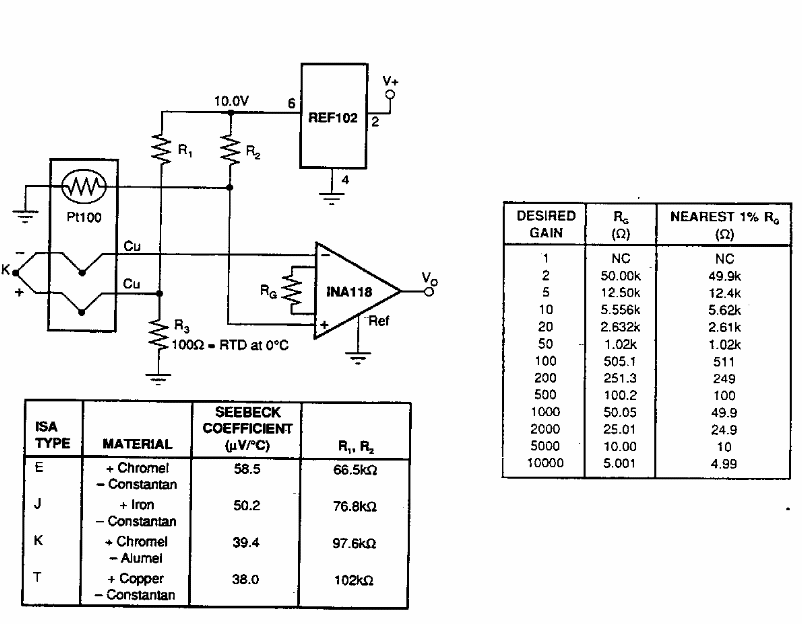
Found in old American documentation, this circuit uses Burr Brown components. The table opposite provides the components to be used for various gains.
In this circuit the CA3140, an operational amplifier, is used as a comparator with the zener diode...
This linear LED scale circuit was found in the February 1992 issue of Radio Electronics magazine. Note...
This amplifier stage without an output transformer was found in Radio Electronics magazine from...