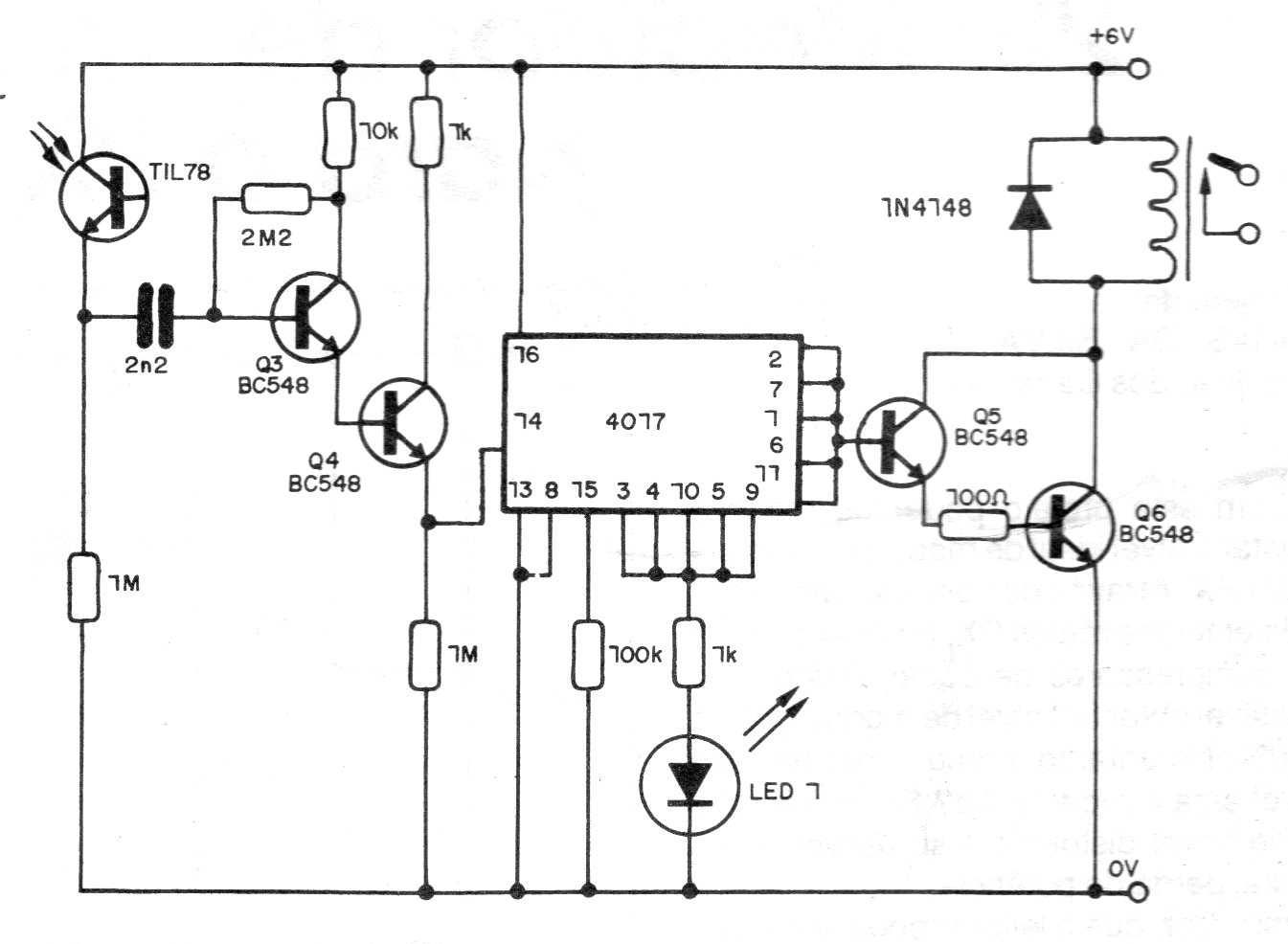
This circuit can be used as a receiver for the CIR10534 transmitter or others described in this section of the website. The circuit has a bistable action and acts on a 6V relay. Any phototransistor can be used, and greater directivity and range can be obtained by installing the sensor in a tube with a lens.




