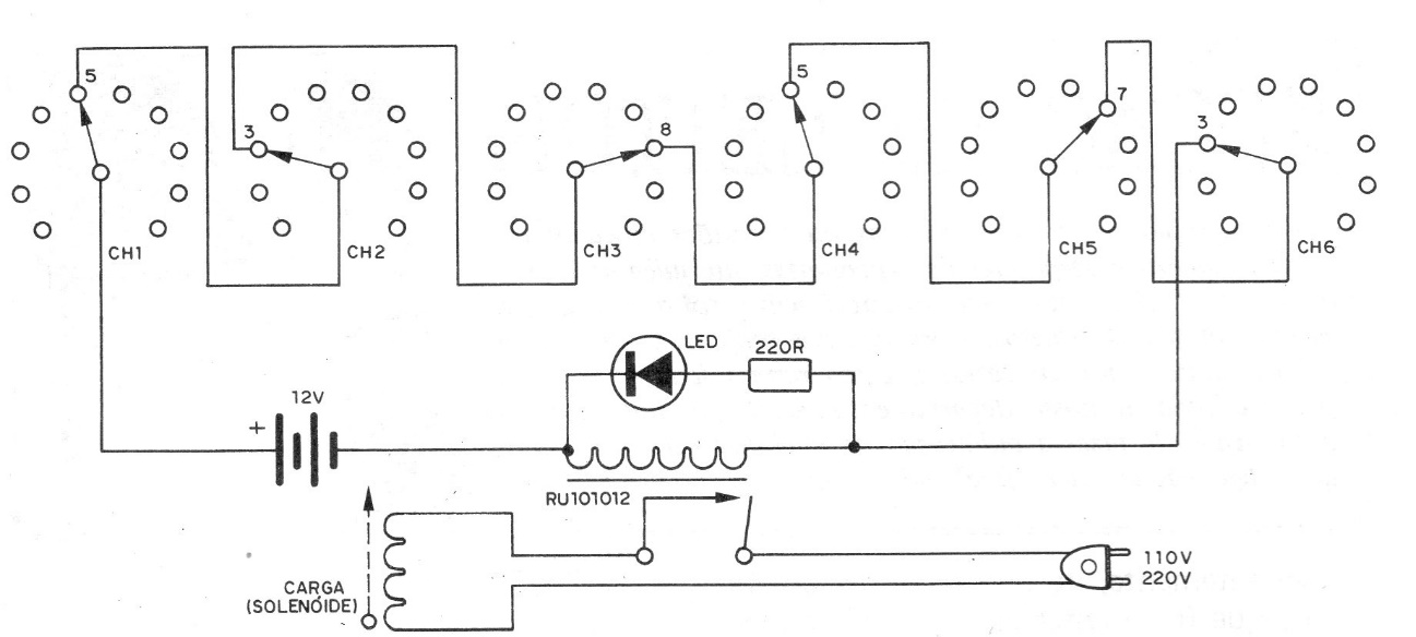
This 1977 circuit only allows the solenoid to energize if the right combination of switch positions is selected. The relay is 6 or 12 V depending on the low voltage supply used.
We found this circuit with an operational transconductance amplifier in the Motorola Linear...
Originally the circuit in the figure is indicated by National for the control of an electronic car injection...
This small two-transistor amplifier was found in the April 1994 issue of Electronics Now magazine. This...