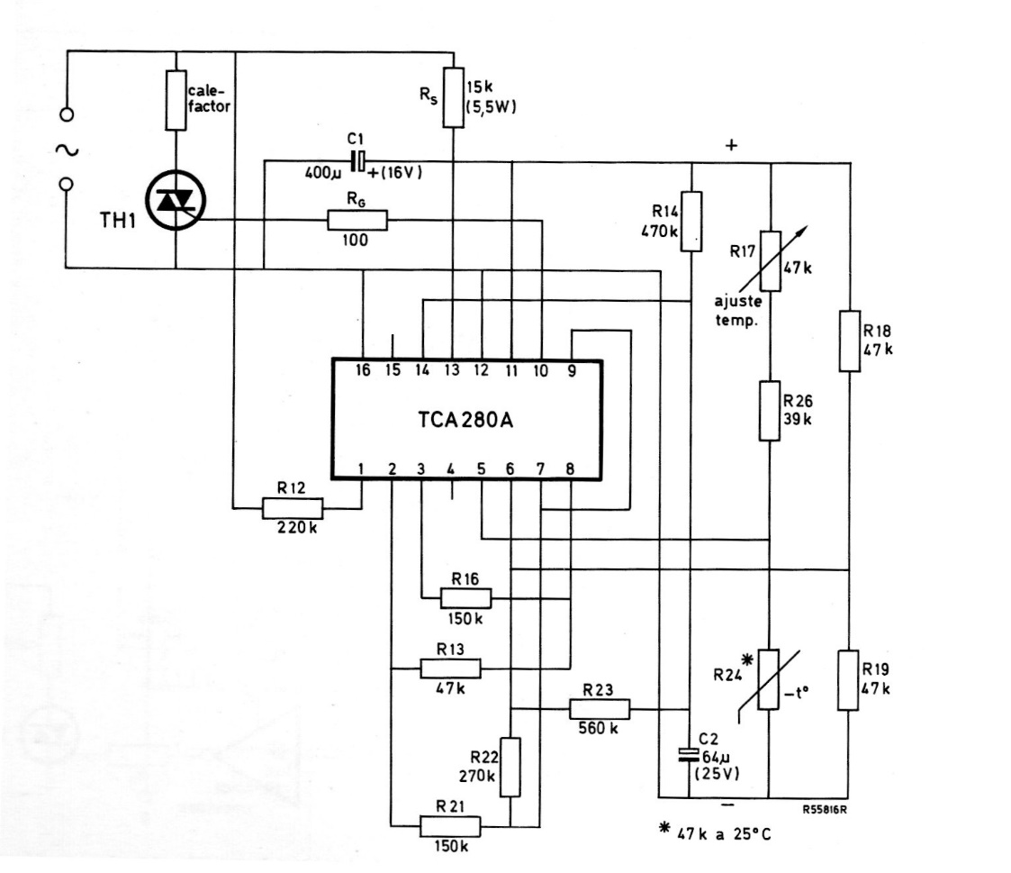
This circuit is from a 1975 Miniwatts magazine, therefore using Philips components from that time, now difficult to find. The circuit directly controls a heating element via a Triac.
This circuit uses an unusual electromechanical component: a mechanical blade resonator. The...
This circuit from a Japanese publication in 1968 uses germanium transistors from the time like the...
Found in a 90s Electronic Design, this circuit can provide a relatively high-power output. The basic...