This circuit was obtained from American documentation from the 1990s. The transformer can be a car ignition coil that works like an autotransformer. Q2 must be equipped with a heat sink.
This circuit was found in a 1989 documentation. The circuit directly controls a power load by the use...
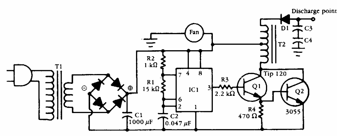
Found in an old Popular Electronics, the purpose of this circuit is to give a strong discharge in an...
This shield, found in old English documentation, appears with variations elsewhere in this section...