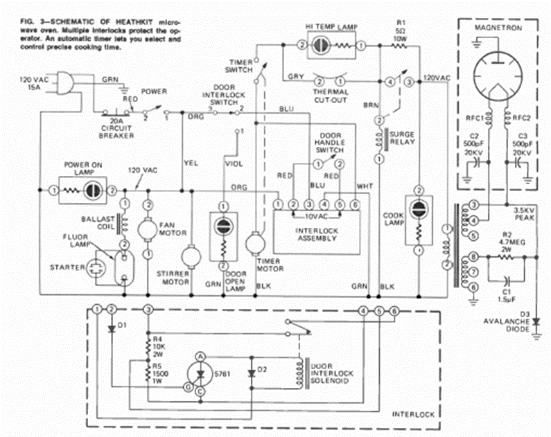
This is a typical circuit for an old microwave oven. We took it from an August 1973 Radio Electronics magazine, from an article that taught how to make repairs.
This circuit can operate with signals up to 60 MHz using the indicated operational. We found it in...
This circuit takes advantage of the noise generated at the reverse biased junction of a germanium...
Equivalent transistors can be used on this 80's circuit. Any general purpose PNP transistor can work...