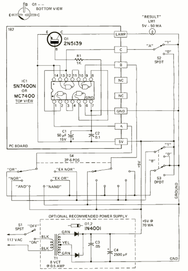
We found this circuit in the May 1972 issue of Radio Electronics magazine. Its purpose is to teach logic using integrated circuits of the TTL family. The 5 V power supply is included.
This circuit was found in the December 1992 Radio Electronis magazine. R2 is an NTC, there is a...
This electromyography monitor is from a 1978 publication on operational amplifiers. The components are...
This amplifier was found in a Japanese publication in 1972. Transistors are Japanese types of the...