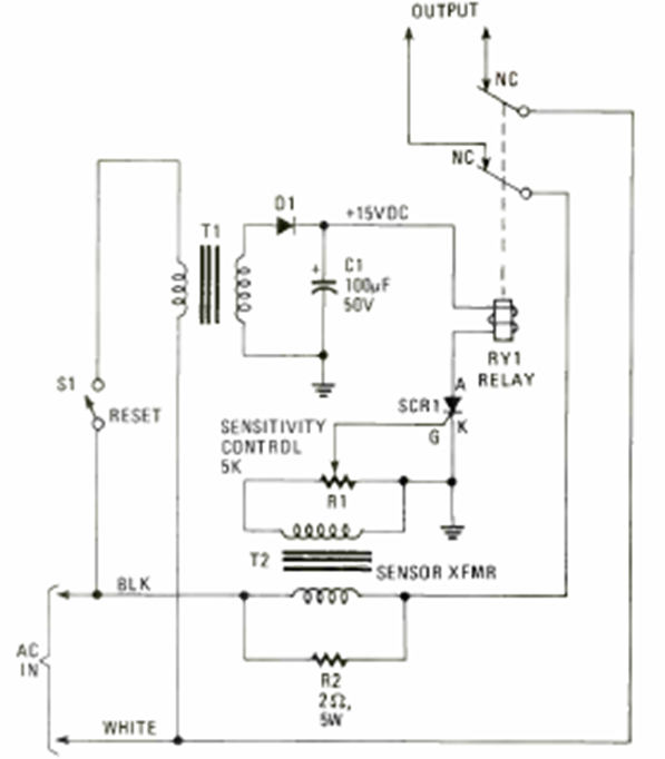
We found this circuit in the 1980 edition of Electronics Experimenter Special Projects. It is a fuse that switches off a circuit when the current exceeds a certain value.

We found this circuit in the 1980 edition of Electronics Experimenter Special Projects. It is a fuse that switches off a circuit when the current exceeds a certain value.
