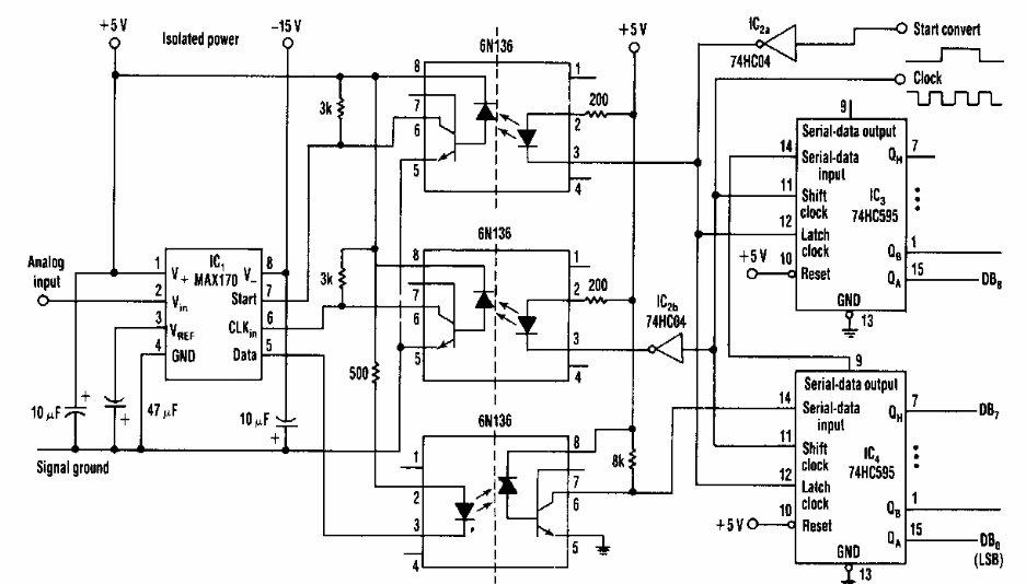
We found this circuit in an 80's Electronic Design. It makes use of couplers of the time that can be replaced with equivalents.
This experimental AM radio circuit was found in a 1979 English magazine. It can be fitted with a...
This is a variation of the two previous circuits but controlling two LEDs. The brightness of the...
This circuit is the receiver for the CB13997E. The transistor can be the BC548. We also found this...